新闻中心Info
合作客户/
拜耳公司 |
同济大学 |
联合大学 |
美国保洁 |
美国强生 |
瑞士罗氏 |
相关新闻Info
-
> 双子型起泡剂ULT-1的分子结构式、表面张力、抗温/抗盐性能及煤样润湿性变化——结果与讨论、结论
> 不同OFP含量的FPUA光固化涂层合成及表面性能研究
> 高盐油藏下两性/阴离子表面活性剂协同获得油水超低界面张力的方法(三)
> 不同温度下可溶解聚乙二醇低共熔溶剂的密度、电导率、表面张力等性质(二)
> LB膜制备方法与注意事项
> 煤油的界面张力多少合适,煤油表面张力与温度对照表
> 多频超声波技术&人工神经网络构建变压器油界面张力预测模型(二)
> 基于药液表面张力测定估算苹果树最大施药液量的方法(三)
> 过硫酸钾、K2S2O8对压裂液破胶性能与表面张力的影响——实验部分
> pH对马来松香MPA与纳米Al2O3颗粒形成的Pickering乳液类型、表/界面张力影响(三)
推荐新闻Info
-
> 耐擦刮无胶消光膜制备方法、高表面张力与收解卷顺畅性的平衡(二)
> 耐擦刮无胶消光膜制备方法、高表面张力与收解卷顺畅性的平衡(一)
> 利用超微量天平制备微孔淀粉处理含Cu(II)离子染料废水
> 不同类型的碱、pH值对孤东油田原油界面张力的影响(下)
> 不同类型的碱、pH值对孤东油田原油界面张力的影响(上)
> 不同结晶结构的脂肪晶体颗粒界面自组装行为、储藏稳定性研究
> 新型POSS基杂化泡沫稳定剂表面张力测定及对泡沫压缩性能的影响(三)
> 新型POSS基杂化泡沫稳定剂表面张力测定及对泡沫压缩性能的影响(二)
> 新型POSS基杂化泡沫稳定剂表面张力测定及对泡沫压缩性能的影响(一)
> 多功能膜材研发:界面张力已成为整套工艺链协同下动态演化的核心控制点
射频等离子分离提纯的高成本高,如何解决
来源:苏州汉霄等离子体科技有限公司 浏览 860 次 发布时间:2024-06-25
分离提纯是指将混合物中的杂质分离出来以此提高其纯度。主要包括化学提纯、物理提纯方法。其中射频等离子体球化技术作为物理分离法的一种,可较好的应用于高熔点金属杂质的分离提纯;射频等离子体球化技术是将原料通过等离子体的高温加热,使高熔点金属受热融化,低熔点杂质气化燃烧,熔融后的高熔点金属在表面张力和极高的温度梯度共同作用下迅速凝固而形成球形粉体,进而与杂质产生分离。射频等离子体球化技术在分离提纯的同时还可将原料由不规则形状转化为球形度高、流动性好的高品质球形粉末,所以逐渐成为高熔点金属、陶瓷、复合材料分离提纯的方法之一。
现有技术中,射频等离子分离提纯过程中需要大功率的电流电离惰性氩气,提高环境温度,氩气将待分离提纯的粉末状原料带入等离子发生器中,在高温加热环境中完成高温材料与低温杂质的分离,高温材料熔融后经过冷却室温度梯度作用、表面张力作用形成圆形颗粒聚集在粉料收集罐中。上述射频等离子分离提纯技术所需电量大、所需氩气量大,分离提纯成本居高不下。
下面提出以氢储能燃料电池为动力的射频等离子分离提纯方法及系统,解决分离提纯的高成本问题。
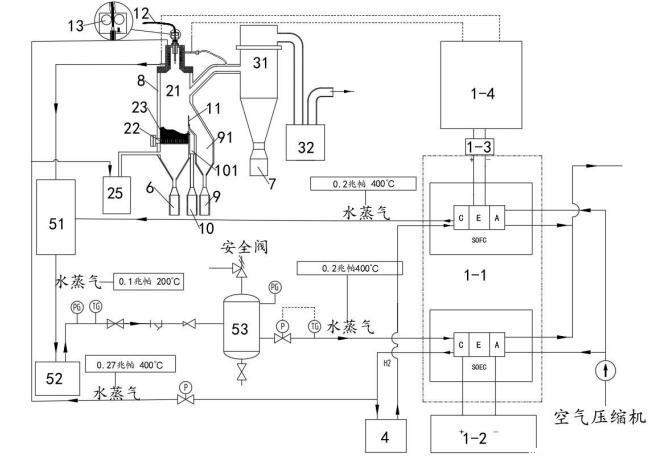
以氢储能燃料电池为动力的射频等离子分离提纯系统,包括:供电模块1、等离子喷射模块2、分离过滤模块3、储氢模块4、蓄热模块5、粗粉收集罐6、细粉收集罐7、冷却模块8,如图1所示,所述供电模块1与所述等离子喷射模块2连接,所述等离子喷射模块2的下端出口与所述粗粉收集罐6固定连接,所述分离过滤模块3中分离过滤器的下端出口与所述细粉收集罐7固定连接,所述分离过滤模块3与所述等离子喷射模块2连接,所述储氢模块4与所述供电模块1、等离子喷射模块2连接,所述冷却模块8用于所述等离子喷射模块2、分离过滤模块3、粗粉收集罐6、细粉收集罐7的冷却,所述蓄热模块5与所述供电模块1、冷却模块8分别连接。
具体的,如图2所示:
所述供电模块1包括SOFC-SOEC电池1-1、工业用电单元1-2、逆变器1-3、高频感应电源1-4,所述工业用电单元1-2分别与所述SOFC-SOEC电池1-1中的SOEC电解池、所述等离子喷射模块2连接,所述储氢模块4分别与所述SOEC电解池、SOFC燃料电池、等离子喷射模块2连接,将SOEC电解池电解氢收集存储的氢气用于SOFC燃料电池使用、为等离子喷射模块2中等离子喷射器供应电离气体(氢气);所述SOFC燃料电池、SOEC电解池均与所述蓄热模块5连接。
所述分离过滤模块3包括分离过滤器31、真空系统32,所述分离过滤器31与所述等离子喷射模块2连接,所述真空系统32与所述分离过滤器31连接。通过真空系统32形成负压,将所述等离子喷射模块2中经高温气化的杂质成分抽入分离过滤器31中,并经过冷却模块8的冷却作用、表面张力作用形成粒径度较小的颗粒落入所述细粉收集罐7中,完成杂质成分的分离。
所述蓄热模块5包括汽水混合加热器51、蒸汽发生器52、稳压罐53,所述冷却模块8、SOFC燃料电池均与所述汽水混合加热器51的进口端连接,所述汽水混合加热器51的出口端与所述蒸汽发生器52的进口端连接,所述蒸汽发生器52的出口端与所述稳压罐53的进口端连接,所述稳压罐53的出口端与所述SOEC电解池连接,为SOEC电解池水解氢提供稳定的、洁净的水源。
所述供电模块1中的SOFC燃料电池产生的水蒸气(0.2Mpa,400℃)进入所述汽水混合加热器51中,所述等离子喷射模块2、分离过滤模块3、粗粉收集罐6、细粉收集罐7与冷却模块8换热后的水(当冷却介质为水时)也进入所述汽水混合加热器51中,通过所述汽水混合加热器51的作用将其转化为水蒸气并传输到所述蒸汽发生器52中,所述蒸汽发生器52将水蒸气以(0.2Mpa,400℃)的状态传输到稳压罐53中,通过稳压罐53稳压并去除水蒸气中夹杂的水滴后,高温的水蒸气进入SOEC电解池中参与电解制氢,并通过储氢模块4将制备的氢气存储备用。该过程将分离提纯过程中供电模块1中燃料电池燃烧放电产生的高温水蒸气与冷却换热的热量加以回收利用,为SOEC电解池提供热量,避免或减少外部能量的输入,降低成本。
关于降低表面张力,推荐:
新利18澳门 EZ-Pi Plus便携式动态表面18luck国际采用du Noüy和Wilhemly技术,能够精确、快速地测量静态表面张力和动态表面张力,可升级测量两相之间静态界面张力。
